Портал для радиолюбителей
   Колбасим системник
    Главная -> Статьи -> Компьютерная электроника -> Колбасим системник


<< Назад в раздел   Распечатать Дата добавления: 2008-06-25 | Просмотров: 9470

Чего-то не хватает...

К написанию статьи меня побудили вопросы юзеров, желающих, так или иначе, изменить внешний вид системного блока. Здесь будет рассказано о том, что можно сделать с этой коробкой, а так же о том, чего с этой коробкой делать не стоит. Итак, зубило и молоток в руки – начнем!

1. Warning

Если ваш папа не Билл Гейтс, то жизнь вашего системника вам дорога. Поэтому сначала рассмотрим опасности на нашем пути.

1. Электростатика. Мамка боится статических потенциалов. Перед тем, как начать операцию, нужно заземлить руки или, хотя бы, снять потенциалы, коснувшись водопроводной трубы. Так же, то, что мы пытаемся засунуть в системник, не должно быть источником электростатических потенциалов.

2. То, что мы суем в сисмник, не должно сильно нагреваться, мешать работе вентиляторов, мешать воздушным потокам.

3. Перегрузки. Если инородные тела питаются от БП самого системника, то следует внимательно изучить токи, которые этот БП позволяет из себя высасывать. Так же он обижается на короткие замыкания вопреки клятвам буржуев о его защитах. Вообще, ток, потребляемый всеми инородными телами, желательно ограничить на 1А, либо поставить БП с запасом по мощности. Так. Страху нагнал. Теперь к делу.

2. Что мы имеем

Мы имеем сравнительно просторную коробку с набором низких напряжений (рис. 1)


Рис.1

Наверняка в любом системнике найдется несколько свободных разъемов для питания IDE ( peripheral Power Connector), начнем с них. Для начала определимся с напряжениями питания:

Вообще, каждому напряжению присвоен свой цвет. Подробно с ними можно ознакомиться, если почитать табличку на самом БП. В данном случае:
Желтый - +12В
Красный - +5В
Черный – общий

Так же в некоторых системниках бывают свободны разъемы на 12 В (рис.3), которые включаются в мамку где-то возле проца (+12 V power connector). Там тоже можно поживиться питанием.


Рис.3

Ну и, конечно же, главный разъем питания (рис.4), где собран весь ассортимент напряжений. От этого разъема питается мамка, поэтому если есть возможность и нет особого желания, лучше оставить его в покое.


Рис.4

 3. Чего мы хотим.

1. Простая подсветка лицевой панели. Используем для этого 12В с любого свободного разъема. Возьмем светодиоды любого понравившегося цвета, желательно яркие. Можно взять светодиоды разных цветов (дамский вариант – аппарат «Новогодняя Елка»).

ВАЖНО: Никогда не соединяйте светодиоды параллельно!!!

Если нужно соединить несколько диодов, то соединяем последовательно и вешаем добавочный резистор (рис.5), который рассчитываем по формуле:

 где:

R-сопротивление добавочного резистора
E-напряжение питания
U-прямое напряжение диода
n-количество диодов в гирлянде (вполне понятно, что в гирлянде должны стоять одинаковые диоды)
I-прямой ток диодов (в школе говорят, что в последовательных цепях ток одинаковый на любом участке и я с ними согласен).


Рис.5

Такие гирлянды можно соединять параллельно, но помнить о потребляемом токе (см. п.1.3.).

Крепление гирлянд зависит от прозрачности лицевой панели. Можно спрятать диоды внутри (например приклеить) или просверлить лицевую панель и, опять же, вклеить диоды в эти отверстия. Диаметр наиболее массовых моделей светодиодов – 5мм.

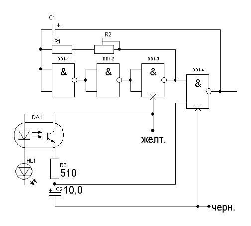
2. Динамическая подсветка. Можно сделать, например, бегущий огонь. Вот по такой схеме

Скорость бега подбирается конденсатором (чем меньше, тем быстрее) и регулируется подстроечным резистором R2

Если используется не 10 гирлянд, как в схеме, а меньше, то вход R соединяется с выходом, следующим за последним ключом. Если есть желание, то эту схему можно привязать к индикатору HDD. Для этого последовательно с индикатором ставится транзисторный оптрон (любой, какой найдется в доме). Он будет стробировать тактовый генератор.

Получится, что вместе с индикатором будет пробегать световая волна. В качестве нагрузки можно использовать те самые гирлянды, с которых все началось.

3. Ружьеметр. Однажды один веселый чувак попросил меня сунуть ему в системник стрелочный измеритель уровня от магнитофона. Не знаю, у кого еще хватит фантазии на такое, но схему покажу. Привязал к тому же индикатору HDD.

От конденсатора зависит скорость нарастания/спада показаний индикатора. Мне хватило 1 мкФ.

4. Градусник. Измерение температуры процессора – дело благородное. Для этого есть датчики в самом проце и на мамке под ним. Если не доверять всему этому, то можно слепить свой термометр. В качестве датчика лучше использовать любой попавшийся под руку исправный транзистор.

В качестве индикатора можно использовать, например, индикатор от магнитофона с током полного отклонения 100мкА. Если планируется другой индикатор, то нужно пересчитать R3 по закону Ома для участка цепи. Как уже было сказано, транзисторы годятся любые. Лично мне, чаще всего, попадаются КТ315 и КТ3102. Если под рукой только p- n- p транзисторы, то провода питания нужно поменять местами. Чтобы градусник показывал истинную температуру, нужно его откалибровать по показаниям обычного комнатного термометра при помощи R2. Естественно, измерению поддается не только проц, но и любое другое место в системнике. Например HDD или чипсет, или кнопка включения. Наша задача состоит только в том, чтоб установить датчик VT1 в том месте, где мы хотим измерить температуру. Если нет желания любоваться стрелочным прибором, то в качестве индикатора можно применить светодиод, только для этого придется дополнить схему компаратором

Транзисторы остаются любыми, как и ОУ, но перемена полярности окончится трагически для всего девайса. Параллельно светодиоду и R6 можно подключить реле, которое включает, например, дополнительный вентилятор. Значительно упростить схему и уменьшить размеры позволит супервизор. Например МСР100. Если у вас есть такая чудесная штука, то можно слепить по такой схеме

Резистором R2 устанавливаем порог срабатывания (4,5 – 5В). Даташит на супервизор можно скачать здесь.

Ну, вот... Что вспомнил – выложил. Если возникнут вопросы или предложения – стучитесь в аську или пишите в личку на этом форуме.

Статья посвящается сестре по разуму Свет LANe из Томска

Автор: Улитин Павел А. (Soundoverlord), Чистополь (Татарстан). Март 2008 г.
Soundoverlord [жучка]bk.ru. ICQ: 2-058-996


Добавил:  Павел (Admin)  
Автор:  Улитин Павел А. г. Чистополь, Soundoverlord[жучка]bk.ru. ICQ: 2-058-996 

Вас может заинтересовать:

  1. Управление приборами через USB-порт компьютера.
  2. Стратегии развязки для PCB
  3. Блок питания компьютера для круглосуточной работы
  4. ATX-совместимый блок питания компьютера для автомобиля
  5. Подключение USB-мыши к PS/2 разъёму компьютера


    © PavKo, 2007-2018   Обратная связь   Ссылки views: 6907 -- users: 6771 -- web3   Яндекс.Метрика