Автоматизация инкубатора
С. СЕМИХАТСКИЙ, г. Ейск Краснодарского края
Вниманию радиолюбителей, особенно проживающих в сельской местности и по-прежнему испытывающих дефицит радиодеталей, особенно импортных, предлагается автомат для домашнего инкубатора, который по основным параметрам не уступает применяемым в инкубаторах промышленного изготовления, таких, как "Наседка", ИПХ-5 "Универсал". Он решает практически все основные проблемы автоматизации процесса инкубации.
Инкубация яиц — довольно сложный процесс, требующий специальных знаний, серьезного и вдумчивого отношения к нему, аккуратности и точности в осуществлении всех технологических операций, а также дорогой техники.
Основные проблемы, с которыми приходится сталкиваться, — поддержание оптимальной температуры, влажности, вентиляция и своевременное переворачивание яиц. Особенно сильно влияют на развитие эмбриона отклонения от оптимальной температуры воздуха в инкубаторе. Целесообразно контролировать температуру с погрешностью не более 0,2 °С [1].
Контроль влажности воздуха в инкубаторе также очень важен. В малогабаритных инкубаторах бытового назначения влажность воздуха поддерживается с помощью заполненных теплой водой ванночек. Вода из них, испаряясь, насыщает воздух влагой. О влажности воздуха в инкубаторе судят по показаниям сухого и влажного термометров. По полученным данным и психрометрической
таблице определяют относительную влажность воздуха. Обычно ее регулируют, открывая большую или меньшую часть поверхности воды в ванночке.
Для развития эмбриона необходим свежий воздух, который нельзя пода-
вать напрямую к инкубируемым яйцам. В ограниченном количестве он через приточные отверстия поступает в инкубатор, нагревается, перемешивается вентилятором с теплым воздухом внутри инкубатора и лишь потом доходит непосредственно до места расположения яиц. Слишком интенсивная вентиляция приводит к большому испарению влаги и усушке яиц.
Яйца необходимо периодически переворачивать во избежание прирас-тания эмбриона к скорлупе. Кроме того, это способствует интенсивному газообмену, развитию кровеносной системы, улучшению питания и, в конце концов, повышению выводимости.
При инкубации яиц следует строго следить за исправностью контрольных приборов, в частности, за точностью
показаний сухого и влажного термометров. Для последнего используют только чистую дождевую или дистиллированную воду. Матерчатый фитиль на влажном термометре должен быть чистым и равномерно увлажненным. Его в процессе инкубации необходимо менять дважды.
Вот такие основные требования предъявляются к инкубаторам как промышленного, так и самостоятельного изготовления.
Достоинства предлагаемого автомата — относительная простота, надежность, легкость в налаживании и эксплуатации, доступность радиодеталей. Имеется возможность контролировать и устанавливать параметры, не открывая инкубатор, в том числе дистанционно, например, из жилого помещения. Единственная из рассмотренных выше проблем, которую он не решает, — периодическое переворачивание яиц. Однако в [2] можно прочитать об одном из ее возможных решений.
Основные технические характеристики
Абсолютная погрешность измерения температуры (при использовании цифрового мультиметра M890G), °С......±0,6
Точность установки и поддержания температуры, °С....................................................................................................0,1
Погрешность измерения относительной влажности (по сравнению с промышленным психрометром), % ............±5
Ток потребления по цепи 12 В, мА, не более .................................................................................................................150
Расход электроэнергии за 24 ч, кВт-ч...............................................................................................................................1
Кроме того, предусмотрены визуальный контроль работы каналов, контроль установленных и поддерживаемых автоматом параметров по стрелочным индикаторам, установка и контроль параметров по цифровому вольтметру (мультиметру) с высокой точностью. Учитывая, что процесс инкубации обычно начинается в феврале, а инкубатор часто располагают в неотапливаемом

либо лишь периодически отапливаемом помещении, автомат рассчитан на жесткие условия эксплуатации. Это обеспечено применением в измерительных цепях низкоомных прецизионных резисторов.
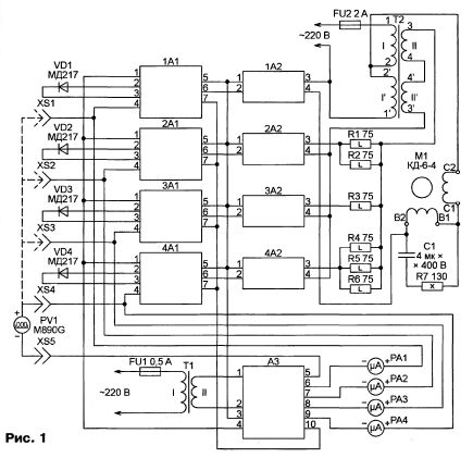
Общая схема автомата показана на рис. 1. Он состоит из четырех идентичных каналов (сверху вниз по схеме):

"Вентилятор", "Сухой термометр", "Влажный термометр", "Нагреватель". Диоды VD1—VD4 — датчики температуры. Их располагают в тех местах инкубатора, где необходимо контролировать температуру, а с помощью сухого и влажного термометров — относительную влажность. Диод VD3 (влажный термометр) помещают внутрь фитиля из мягкой хлопчатобумажной ткани, конец которого опускают в сосуд с водой, как показано на рис. 2. Для удобства вывод катода этого диода отрезан от плоской (нижней согласно рисунку) части корпуса диода, а вместо него к верхней части корпуса припаян провод. Эту конструкцию размещают в удобном для смены фитиля и доливания воды месте.
этом же модуле находятся добавочные резисторы для микроамперметров РА1—РА4, проградуированных в градусах Цельсия и показывающих температуру, измеренную датчиком каждого канала. При налаживании и проверке автомата напряжения, пропорциональные температуре датчика каждого канала, измеряют цифровым мультиметром PV1, подключая его между одним из гнезд XS1 —XS4 и гнездом XS5.
Модули 2А1—4А1 построены по одной и той же схеме, изображенной на рис. 3. Небольшие отличия модуля 1А1, подающего сигнал включения нагрузки своего канала (вентилятора) не при пониженной, как в остальных каналах, а при повышенной температуре, будут описаны ниже.
Каждый канал содержит модуль измерения температуры с пороговым устройством (1А1—4А1) и коммутатор (1А2—4А2), управляющий двигателем вентилятора М1 в первом канале и сезистивными нагревателями R1—R6 в остальных трех. Двигатель и нагреватели питаются от сети 220 В через трансформатор Т2.
Имеется общий для электронных узлов всех каналов модуль питания A3. Переменное напряжение, поступающее с трансформатора Т1, он преобразует в постоянное стабилизированное напряжение + 12 В и в напряжение искусственной средней точки +6 В для ОУ. В
Диод-датчик температуры, присоединенный к контактам 2 и 3, включен в одно из плеч измерительного моста, образованного резисторами R1—R4. Известно, что при неизменном прямом токе через полупроводниковый диод зависимость падения напряжения на нем от температуры линейна в широком интервале ее изменения. Балансируют мост при температуре 0 °С подстроечным резистором R4. Эквивалентное сопротивление цепи из резисторов R2—R4 изменяется приблизительно от 5 до 6 кОм, что обеспечивает плавную и точную балансировку моста.
Усилитель сигнала рассогласования, возникающего при отклонении температуры от той, при которой производилась балансировка, выполнен по традиционной схеме на ОУ DA1. С контакта 1 модуля на неинвертирующий вход (вывод 3) ОУ подано напряжение искусственной средней точки (+6 В). Подстро-ечным резистором R5 при налаживании автомата устанавливают верхний предел измеряемой температуры.
С выхода ОУ DA1 пропорциональное температуре напряжение поступает на контакт 4 модуля для измерения одним из микроамперметров РА1—РА4 (см. рис. 1) или точным вольтметром PV1 и на вход компаратора напряжения на ОУ DA2. Если оно ниже порога, установленного переменным резистором R8, напряжение на выходе компаратора DA2 близко к +12 В, транзистор VT1 открыт, включен индикатор HL1, сигнализируя о пониженной температуре. Напряжение на выходном контакте 6 модуля при этом близко к нулевому. Диод VD1 предназначен для защиты транзистора VT1 от выбросов напряжения самоиндукции на обмотке подключаемого к выходу модуля исполнительного реле.
Контакт 5 модуля — напряжение питания +12 В, контакт 7 — общий.
Модуль 1А1 отличается от остальных лишь тем, что выход ОУ DA1 соединен не с инвертирующим (вывод 2), а с неинвертирующим (вывод 3) входом компаратора DA2, а движок переменного резистора — наоборот. Остальные подключенные к этим выводам цепи остаются неизменными. В результате напряжение на выходе компаратора DA1 становится высоким, а на выходном контакте модуля — низким не при пониженной, а при повышенной температуре.
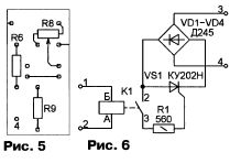
Печатная плата модуля изображена на рис. 4. Показанное здесь подключение движка переменного резистора R8 и проволочной перемычки соответству-
ет модулям 2А1—4А1. В модуле 1А1 движок подключают и перемычку устанавливают в соответствии с рис. 5.
Коммутаторы 1А2—4А2 одинаковы и собраны по схеме, показанной на рис. 6. Печатная плата модуля — на рис. 7. Тринистор VS1 снабжен теплоотводом с охлаждающей поверхностью 100 см2. При срабатывании реле К1 замыкается цепь управления тринистора. Благодаря диодному мосту VD1—VD4 он открывается как в положительных, так и в отрицательных полупериодах коммутируемого переменного напряжения. Если реле не сработало, тринистор постоянно закрыт и цепь нагрузки разомкну-



та. При необходимости тринисторный коммутатор можно заменить симистор-ным или собрать на оптоэлектронном реле. Схемы таких устройств неоднократно публиковались.
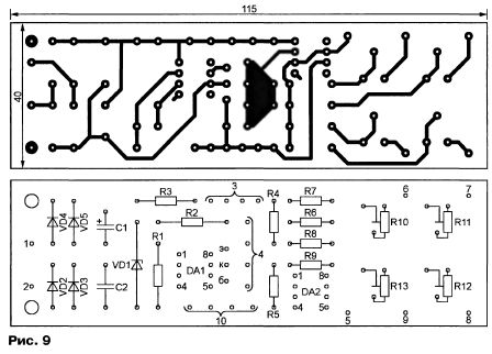
Схема модуля A3 показана на рис. 8. Он содержит выпрямитель подаваемого на контакты 1 и 2 переменного напряжения на диодном мосте VD2—VD5, прецизионный стабилизатор напряжения +12 В на ОУ DA1, термокомпенси-рованном стабилитроне VD1 и транзисторе VT1. Выход стабилизатора — контакт 3. Формирователь искусственной средней точки состоит из резисторов R4, R5, его выход — контакт 4. Имеется также буферный повторитель напряжения средней точки на ОУ DA1 для измерительных приборов, подключаемых к точкам 6—9. Подстроечными резисто-
рами R10—R13 регулируют чувствительность приборов. К точке 5 подключают один из выводов цифрового милливольтметра при калибровке измерителей температуры. Печатная плата модуля изображена на рис. 9. Обратите внимание, что для удобства монтажа всего автомата некоторые контакты на ней продублированы.
Во всех модулях возможна замена ОУ КР140УД708 на К140УД6, КР140УД608 (предпочтительнее), К553УД2. Транзистор КТ972Б заменяют на КТ972А либо на составной из транзисторов КТ315 и КТ815 с любыми буквенными индексами. Транзисторы КТ315А в модулях А1 — на другие той же серии. Выпрямительные диоды — любые, с параметрами не хуже, чем у указанных на схемах. Оксидные конденсаторы — подходящие по
размерам и напряжению, остальные конденсаторы — керамические КМ, КМ-66. Постоянные резисторы — С2-8, С2-26 с допуском ±1 % (при использовании автомата только в отапливаемом помещении можно применить резисторы МЛТ с допуском ±5 %).
В модулях А1 устанавливают подстроенные резисторы СП5-1, а переменный резистор (R8) может быть любого типа с линейной зависимостью сопротивления от угла поворота движка. Подстроенные резисторы в модуле A3 — СП4-1.
Трансформатор Т1 — ТВ К-1 ЮЛ М от старого телевизора, доработанный по методике, изложенной в [3], либо другой маломощный с напряжением вторичной обмотки 12... 18 В при токе нагрузки 0,5 А. Мощный трансформатор Т2 для питания вентилятора и нагревательных элементов может быть изготовлен из трансформаторов ТС-180, ТС-200, ТС-200К, применявшихся в телевизорах черно-белого изображения.
Напряжение 220 В подают на выводы 1 и 1' размещенных на разных кернах магнитопровода первичных обмоток такого трансформатора, а их выводы 2 и 2' соединяют между собой. Вторичные обмотки потребуется перемотать, удалив старые. При использовании трансформатора ТС-200 или ТС-200К на каждом каркасе наматывают по 80 витков провода ПЭВ-2 диаметром 1,6 мм, а трансформатора ТС-180 — 85 витков провода ПЭВ-2 диаметром 1,55 мм. Обмотки соединяют последовательно, чтобы получить суммарное напряжение 50...55 В (без нагрузки).
Используемые в качестве нагревательных элементов мощные резисторы R1—R6(cm. рис. 1) —ПЭ-150, ПЭВ-100 или имеющие меньшую эффективную поверхность рассеивания тепла ПЭ-75, ПЭВ-75. Резистор R7 — ПЭ-50, ПЭВ-50.
Вместо мощных резисторов-нагревателей (кроме R3) можно применить обычные лампы накаливания на 220 В, включив их через коммутаторы (модули А2) непосредственно в сеть. Число и мощность ламп нужно подобрать оптимальными для конкретного инкубатора. При этом необходимость в мощном трансформаторе Т2 отпадет. Будет достаточно трансформатора с габаритной мощностью около 50 ВА.
Так как двигатель КД-6-4 высокооборотный, он подключен к одной половине первичной обмотки трансформатора Т2 и питается пониженным напряжением. Этим обеспечено постепенное и равномерное перемешивание воздуха.
Микроамперметры РА1—РА4 — М475/1 с током полного отклонения стрелки 50 мкА (от старых магнитофонов). Возможна их замена любыми другими с током полного отклонения не более 1000 мкА.
Реле в модулях А2 — РЭС64Б (паспорт РС4.569.726). Их можно заменить любыми другими маломощными реле с рабочим напряжением 12 В и током срабатывания 5...30 мА.
Налаживание автомата начинают с калибровки датчиков температуры. Для этого замораживают в морозильной камере холодильника кубики льда из дождевой (лучше дистиллированной)

воды объемом приблизительно 1,5 л. В сосуде объемом 3 л готовят смесь из дистиллированной воды (1 л) и полученных кубиков.
В эту смесь помещают работающий совместно с одним из модулей А1 диод-датчик температуры так, чтобы он не касался фрагментов тающего льда — измерять следует температуру воды, а не льда. Подключают цифровой мульти-метр с пределом измерения 200 мВ между тем из гнезд XS1—XS4, которое соединено с налаживаемым модулем А1, и гнездом XS5. Подстроечным резистором R4 модуля А1 добиваются нулевых показаний мультиметра.
После этого переключают мульти-метр на предел измерения 2000 мВ и переносят диод в сосуд с закипающей дистиллированной водой. Подстроечным резистором R5 устанавливают показание мультиметра PV1, равное 1000 мВ. Эти процедуры повторяют со всеми модулями А1.
Затем готовят воду с температурой 40 °С (контролируя ее по образцовому термометру). Поочередно погружая в нее диоды-датчики, подстроечными резисторами R10—R13 модуля A3 устанавливают стрелки микроамперметров РА1—РА4 на конечную отметку шкалы. Таким образом обеспечивается диапа-
зон индикации температуры стрелочными приборами РА1—РА4 0...40 °С.
В авторском варианте инкубатор со всей автоматикой собран в корпусе от холодильника "Снежинка". Под нагревателями R4—R6 установлена большая ванна с водой, частично накрытая стеклом. Она обеспечивает основную долю влажности в инкубаторе. Рядом находится меньшая ванна с дистиллированной водой, в которую погружен резистор R3, обеспечивающий точное поддержание необходимой для инкубации влажности.
Расположение дополнительных нагревателей R1, R2 подбирается экспериментально в зависимости от количества загружаемых в инкубатор яиц. Эти нагреватели должны обеспечить необходимую температуру во всем объеме инкубатора снизу доверху.
Вентилятор в авторском варианте — три лопасти из электрокартона толщиной 2 мм, приклеенные под углом примерно 30...40 град, эпоксидной смолой к шкиву электродвигателя КД-6-4 от магнитофона "Маяк-203-стерео".
После проверки всех узлов и окончательной сборки инкубатора можно приступать к установке порогов срабатывания каждого из каналов. Это делается с помощью переменных резисторов R8 модулей 1А1—4А1 экспериментально с контролем образцовыми термометром и психрометром поддерживаемых значений температуры и влажности по всему объему инкубационной камеры.
ЛИТЕРАТУРА
1. Бондарев Э. Приусадебное птицеводство. — М.: ACT "Астрель". Профиздат, 2005
2. Маньковский А. Автомат переворачивания лотков с яйцами в инкубаторе. — Радио, 2006, № 1, с. 41.
3. Балонов И. Об использовании TBK в модуле питания. — Радио, 1984, № 7, с. 38.