Цветомузыкальная установка с числоимпульсным управлением тринисторами


Цветомузыкальная установка с числоимпульсным управлением тринисторами обеспечивает сближение динамических диапазонов яркости свечения ламп и уровня звукового сигнала, а также получение каналов светокомпенсации без каких-либо специальных электронных устройств.

Мощность каждого из трех основных каналов установки - 300 Вт, каждого из каналов светокомпенсации - 100 Вт, номинальный уровень входного сигнала - 0,3 ..0,5 В.

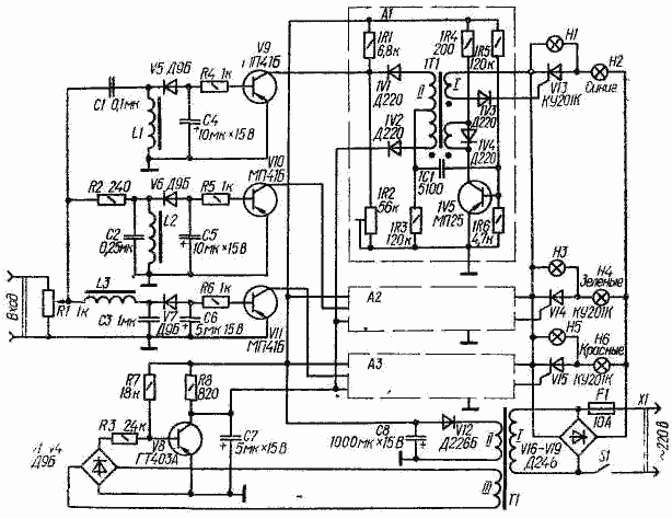
Входной сигнал поступает на разделительные фильтры устройства через регулятор уровня - переменный резистор R1. Высокочастотная полоса спектра сигнала выделяется фильтром L1C1, среднечастотная - фильтром L2C2, низкочастотная - фильтром L3C3. Напряжения отрицательной полярности, сглаженные конденсаторами С4-С6, через резисторы R4-R6 поступают на базы транзисторов V9-V11, которые выполняют функции регулируемых резисторов, определяющих момент срабатывания устройств сравнения ячеек А1-A3 управления тринисторами V13-V15.

Каждая из ячеек (на схеме показана одна из них - А1) состоит из блокинг-генератора (1V5) и устройства сравнения (1V1, 1V2). На диод 1V2 синхронно с частотой сети подается изменяющееся по экспоненциальному закону напряжение, формируемое генератором на транзисторе V8. Это напряжение сравнивается с напряжением на диоде 1V1, которое определяется делителем, состоящим из резисторов 1R1, 1R2 и участка эмиттер - коллектор транзистора V9. При равенстве напряжений диод 1V2 открывается, a 1V1 закрывается. В результате цепь нижней (по схеме) половины обмотки II импульсного трансформатора 1Т1 оказывается замкнутой, а верхней - разомкнутой, и блокинг-генератор начинает вырабатывать импульсы, которые через обмотку I поступают на управляющий электрод тринистора V13.

Диод 1V4 ограничивает выброс напряжения на обмотке III, возникающий при закрывании транзистора 1V5. Начальное свечение ламп устанавливают подстроечным резистором 1R2.

Генератор напряжения экспоненциальной формы выполнен на основе транзисторного коммутатора. Напряжение синхронизирующей обмотки III трансформатора питания Т1, выпрямленное диодами VI-V4, закрывает транзистор V8, и напряжение на конденсаторе С7 начинает возрастать по экспоненциальному закону. В конце каждого полупериода напряжения сети транзистор V8 открывается током, протекающим через резистор R7, и конденсатор быстро разряжается через малое сопротивление насыщенного транзистора.

Катушки L1-L3 намотаны проводом ПЭВ-1 - 0,1 на ферритовых (600НН) стержнях диаметром 8 и длиной 20 мм. Первые две из них содержат по 2000, третья - 3600 витков. Магнитопроводы импульсных трансформаторов - ферритовые (1000НН) кольца типоразмера КМ X 7 X 4. Обмотки I и III содержат по 75, а обмотка II - 2 X 50 витков провода ПЭЛШО - 0,1 Трансформатор питания намотан на магнитопроводе Ш20 X 25. Обмотки I (1800 витков) и III , (40 витков) намотаны проводом ПЭВ-2 - 0,2, обмотка II (90 витков) - проводом ПЭВ-2 - 0,41.

Транзистор коммутатора (V8) должен иметь статический коэффициент передачи тока h21э = 40...50. Световая часть установки выполнена в виде четырех прожекторов. Три из них - основные (синий, зеленый и красный), четвертый - светокомпенсационный (желтый). Суммарная мощность ламп Н2, Н4, Н6 в каждом из основных каналов - до 300 Вт. В светокомпенсационном прожекторе установлены три лампы (HI, НЗ, Н5) по 100 Вт каждая.


Добавил:  Павел (Admin)  webmaster@radioman-portal.ru | 

Автор:  Неизвестно  Рейтинг@Mail.ru