Еще одна цветомузыкальная установка

Принцип работы установки основан на разделении спектра звукового сигнала по частоте.
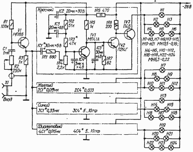
Для достижения большего разнообразия и богатства цветового рисунка вместо широко распространенной трехцветной системы в ней применена четырехцветная (красный, желтый, синий и фиолетовый). Спектр входного сигнала распределяется между каналами примерно следующим образом: красный - до 400 Гц, желтый - 400..3000 Гц, синий - 3000┘6000 Гц, фиолетовый - выше 6000 Гц. Подключают установку непосредственно к выходу усилителя ЗЧ параллельно громкоговорителю.
Сигнал звуковой частоты поступает в каналы установки через эмиттерный повторитель на транзисторе VI. Уровень сигнала регулируют переменным резистором R2. Все четыре канала одинаковы по схеме и отличаются только номиналами конденсаторов частотоизбирательных цепей (конденсаторы малой емкости ЗС4 и 4С4 могут и не потребоваться, так как примерно такова же паразитная емкость монтажа). Переменные резисторы 1R4-4R4 предназначены для главного регулирования уровня сигнала раздельно в каждом канале. Это позволяет подобрать оптимальную насыщенность цвета в каналах, а также, если необходимо, создать постоянную засветку (фон) желаемого цвета при малых сигналах и в паузах.
Усилители полосных сигналов собраны на трех транзисторах. Два из них (в "красном" канале IVI, 1V2) работают в каскадах предварительного усиления, третий (1V3) - в выходном каскаде. Нагрузками усилителей являются лампы накаливания HI-Н24. Использование в каждом канале ламп на разные напряжения позволило получить плавное> изменение яркости свечения при резких изменениях сигнала. Сочетание ламп, указанное на схеме, обеспечивает при малых уровнях входного сигнала воспроизведение цветового фона, получаемого благодаря слабому свечению ламп с большой инертностью (Н4-Н6, Н10-Н12 и т. д.) и вместе с тем резкое увеличение яркости при сильных вспышках входного сигнала за счет ламп HI-НЗ, Н7-Н9 и других, которые вспыхивают в этом случае с перекалом (из-за малой длительности вспышек это не опасно).
Питается установка от сети переменного тока через стабилизированный выпрямитель, обеспечивающий на выходе напряжение 26...30 В при токе нагрузки 4...5 А.
При монтаже транзисторы предоконечных и выходных каскадов (1V2, IV3, 2V2, 2V3 и т. д.) необходимо установить па теплоотводы с эффективной площадью охлаждающей поверхиости не менее 300 см2.
Налаживание установки сводится к подбору резисторов цепей смещения первых каскадов предварительных усилителей (1R3, 2R3 и т. д.) по началу зажигания ламп при минимальном сигнале на входе и к подбору конденсаторов частотозадающих цепей так, чтобы полосы соседних каналов несколько перекрывались.