Портал для радиолюбителей
   Емкостной датчик
    Главная -> Статьи -> Охранные устройства -> Емкостной датчик


<< Назад в раздел   Распечатать Дата добавления: 2007-10-27 | Просмотров: 9489

Устройство реагирует на приближение руки к металлическому предмету, например замку, сейфу, или же на касание охраняемого предмета. Датчиком может служить и любая электропроводная пластина с размерами примерно 200х200 мм. Чувствительность датчика зависит от настройки и может составлять до 20 см.

Отличительной особенностью приведенных схем емкостных датчиков является их малое потребление (работа в режиме микротоков), что позволяет применять автономное питание.

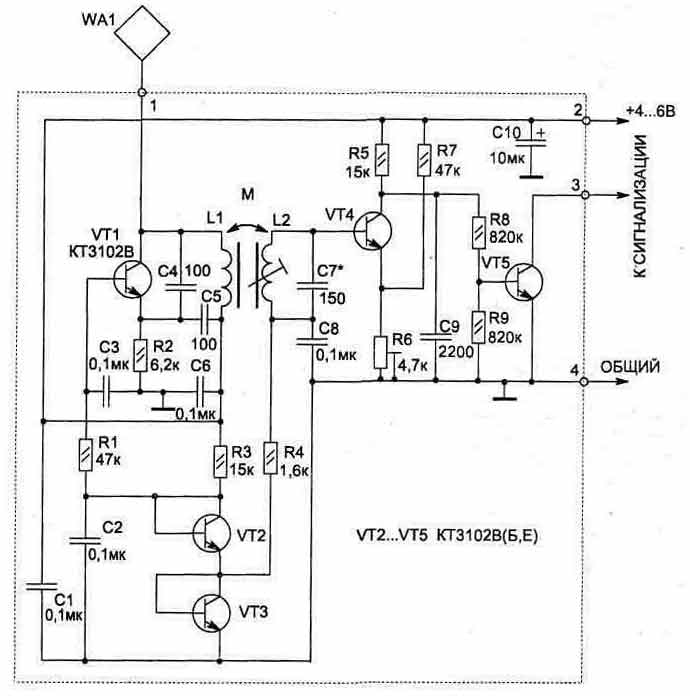
В основе работы схемы (рис. 3.34) используется принцип изменяемой емкости. При поднесении руки к датчику WA1 в колебательный контур автогенератора на транзисторе VT1 вносится емкость, и его частота меняется. Начальная частота автогенератора около 280 кГц. Схема настраивается так, чтобы второй колебательный контур (L2, С7) был в резонансе с частотой автогенератора.

На транзисторе VT4 собран активный детектор ВЧ сигнала. При достаточной амплитуде напряжения в контуре (L2, С7) VT4 будет находиться в насыщении (при этом VT5 заперт).

3-35.jpg

Рис. 3.34

Цепь из резисторов R6, R7 обеспечивает устойчивую работу схемы при изменении питающего напряжения от 3,5 до 10В. Резистором R6 можно установить нужную чувствительность датчика.

Транзисторы VT2 и VT3 используются как диоды для стабилизации режимов работы транзисторов VT1 и VT4 при изменении питающего напрядения. По сравнению с диодами переход транзистора обеспечивает лучшую стабилизацию напряжения при малых рабочих токах.

Для удобства настройки схемы к коллектору VT5 можно подключить светодиод с ограничительным резистором (величина резистора зависит от напряжения питания и может быть от 200 до 1000 Ом).

3-36.jpg

Рис. 3.35

3-37.jpg

Рис. 3.36. Топология печатной платы

Грубая настройка схемы производится конденсатором С7, плавная — сердечником катушки L2, а также резистором R6. Окончательная настройка устройства проводится с реальным датчиком WA1, с которым схема будет в дальнейшем работать. При этом если охраняемый предмет имеет большую металлическую поверхность, то может потребоваться установка разделительного конденсатора небольшой емкости (5...100 пФ) между WA1 и контактом 1 схемы.

Катушки L1, L2 намотаны на ферритовом стержне типа 600НН (или 400НН) диаметром 10 мм и длиной
55 мм (см. рис. 3.35). Такие ферриты используются в качестве антенны в приемниках на СВ и ДВ диапазонах. Катушка L1 содержит 350 витков, L2 — 250 витков провода ПЭЛШО диаметром 0,08...0,12 мм, которые распределены равномерно по бумажному каркасу на ферритовом стержне. Сердечник L2 должен перемещаться относительно каркаса.

Постоянные резисторы применены типа С2-23, подстроечный R6 — СПЗ-19а, конденсатор С10 типа К53-1, остальные конденсаторы типа К10-17.

На рис. 3.36 и 3.37 приведена конструкция печатной платы и расположение на ней элементов.

Схема датчика размещается в любом пластмассовом корпусе и крепится вблизи отдатчика WA1 (100...200 мм).

Устройство может работать совместно с другими схемами охраны в качестве датчика или как самостоятельное охранное устройство при наличии звукового индикатора (рис. 3.38).

Параметры катушек L1, L2 такие же, как в схеме, приведенной на рис. 3.34, катушка L3 намотана на двух склеенных вместе ферритовых кольцах (600...2000НН) типоразмера КЮхбхЗ и содержит 250 витков того же провода (индуктивность ее около 120 мГн).

3-38.jpg

Рис. 3.37. Расположение элементов

Принцип работы звукового генератора на транзисторах VT6 и VT7 аналогичен с приведенной схемой на рис. 4.12. В качестве источника звука HF1 подойдет любой пьезоизлучатель, но топология печатной платы (рис. 3.39) дана для установки ЗГИ 8.

На плате резисторы R1 и R2 раполагаются над конденсаторами, что увеличивает плотность монтажа, а конденсатор С10 применен типа К50-16 на 16 В.

При питании схемы от источника с напряжением 6 В ток потребления в режиме ОХРАНА не превышает 1 мА, а при звуковом сигнале — 3 мА.

3-39.jpg

Рис. 3.38

3-40.jpg

Рис. 3.39


Добавил:  Павел (Admin)  
Автор:  Неизвестно 

Вас может заинтересовать:

  1. Ультразвуковой автосторож
  2. Простые охранные устройства для квартиры и дачи
  3. Датчики для охранной сигнализации
  4. Универсальное охранное утройство
  5. Фотосторож с пульсирующим лучом


    © PavKo, 2007-2018   Обратная связь   Ссылки views: 1981 -- users: 1679 -- web3   Яндекс.Метрика