Портал для радиолюбителей
   TA7735
    


TA7735

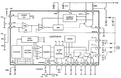
Микросхема управления двигателем

TA7735

TA7735

TA7735

TA7735



    © PavKo, 2007-2018   Обратная связь   Ссылки views: 6617 -- users: 2327 -- web3   Яндекс.Метрика