Портал для радиолюбителей
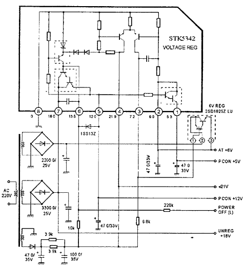
   STK5342
    


STK5342

Микросхемы импульсных источников питания

STK5342

STK5342

STK5342



    © PavKo, 2007-2018   Обратная связь   Ссылки views: 12777 -- users: 4844 -- web3   Яндекс.Метрика