Портал для радиолюбителей
Статьи
Программы
Справочник
Соревнования
Журналы
История
Форум
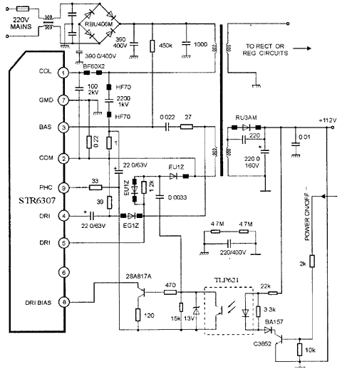
STR6307
STR6307
Микросхемы импульсных источников питания
© PavKo, 2007-2018
Обратная связь
Ссылки
views: 12784 -- users: 4844 -- web3