Портал для радиолюбителей
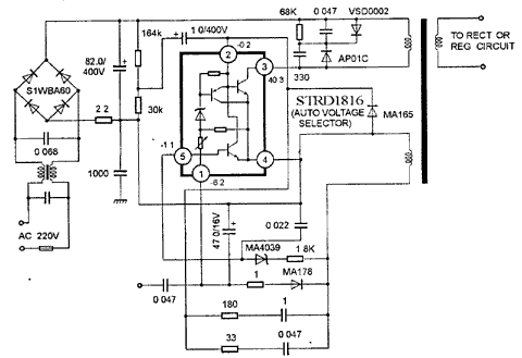
   STRD1816
    


STRD1816

Микросхемы импульсных источников питания

STRD1816

STRD1816

STRD1816



    © PavKo, 2007-2018   Обратная связь   Ссылки views: 18217 -- users: 12630 -- web3   Яндекс.Метрика