Портал для радиолюбителей
   От транзисторного звучания усилителя прибой к ламповому
    Главная -> Статьи -> Ламповые усилители низкой частоты -> От транзисторного звучания усилителя прибой к ламповому


<< Назад в раздел   Распечатать Дата добавления: 2008-01-07 | Просмотров: 15931

От pедакции: Пpедлагаемая пеpеделка усилителя pассчитана на подготовленного pадиолюбителя. Помните, что пpидется иметь дело с высоковольтными цепями, - беpегите свою жизнь. Жуpнал "Аудио Магазин" не несет отвественности за последствия пpедпpинятой пеpеделки, хотя возможны консультации по вопpосам, пpисланным почтой. Коммеpческое использование пpиведенной констpукции усилителя будет пpеследоваться по закону.

    Если вы хотите иметь усилитель, который способен естественно передавать человеческий голос, звучание скрипки и рояля, вам следует снять со своего счета не менее 2 000 долларов и, воспользовавшись советами наставников из "Аудио Магазина", приобрести простенький "Manley" или "Audio Note". Другой путь - за 50 долларов купить на вещевом рынке ламповый усилитель "Прибой" и самому собрать из его деталей усилитель, качество звучания которого будет отвечать самым высоким вашим требованиям. Мысль сделать из "Прибоя" "хайэндовый" усилитель пришла мне в голову год назад, когда в ближайшем продуктовом магазине среди бутылок с крепкими напитками и сладких парочек "Twix" я обнаружил сиротливо выглядывавший из темного угла уприбой 50 УМ 204С". Стоил он всего 60 тысяч рублей, поэтому я купил его, можно сказать, не глядя, даже не проверив, в рабочем ли он состоянии. Первое, что я сделал, притащив этакую тяжесть домой, - вынул из него выходной трансформатор, после чего измерил его коэффициент трансформации и полосу пропускания. Результат показался мне обнадеживающим, поэтому, не теряя времени, я подключил извлеченные выходные трансформаторы к моему усилителю на лампах EL34 (в триодном включении) и стал внимательно слушать скрипичный концерт Паганини в исполнении И. Менухина. "совсем не так плохо" - сказал я себе наконец и недолго думая спустился за еще одним "Прибоем". Позже я посоветовал купить этот усилитель многим своим друзьям, а про себя поблагодарил Володю Стародубцева -- автора первого отечественного лампового усилителя (первого после периода их забвения в 60-х годах) за подходящий выходной трансформатор, удобную для переделки конструкцию и умеренную даже для комплекта деталей цену.

1. Электрическая схема усилителя должна быть предельно простой (простота легче всего оценивается по количеству использованных в усилителе элементов, паек и проводов).

2. Все электроэлементы, включая резисторы, конденсаторы, разъемы, соединительные провода (в том числе в источнике питания), а также припой должны быть тщательно отобраны и гармонизованы между собой по звуку.

3. Усилитель не должен содержать даже небольших по величине отрицательных обратных связей.

4. Выходное сопротивление усилителя по возможности должно быть активным, не зависящим от мгновенных значений сигнала и не должно превышать половины номинального сопро тивления громкоговорителя (это требование выполняется только в усилителях с триодным выходом, работающих в классе "А").

5. У каждого канала усилителя должен быть свой тщательно очищенный от пульсаций и помех источник питания (следует обратить внимание на то, что требования к качеству источника питания усилителя на триодах на по- рядок выше соответствующих требований в источнику питания усилителя, выполненного на пентодах).

    Не могу согласиться с мнением Питера Квортрупа, который считает, что только однотактные усилители -- панацея от всех бед (,"АМ N4 (5) 95, с. 40). Полагаю, что тщательно проработанный двухтактник, особенно в части фазоинвертора и его связей с выходными лампами, приведет вас в "двухтактный рай". Однако для того, чтобы убедиться в действительных преимуществах ламп перед транзисторами, вам придется пойти на некоторые жертвы, а именно: при включении выходных ламп 6Р3-1 триодом и переводе усилителя в класс А вы потеряете примерно три четверти выходной мощности усилителя. Поэтому, несмотря на "мягкий" клиппинг при его перегрузках, лучше воздержаться от переделки "Прибоя", пока вы не убедитесь, что чувствительность ваших громкоговорителей не меньше, чем 90 дБ/Вт/и. В любом учебнике 50-х годов по усилителям можно прочесть, что КПД двухтактного усилителя на лампах не превышает

    в классе В на пентодах -- 78% ,
    в классе В на триодах -- 35,5% ,
    в классе А на триодах -- 25%

.

    К сожалению, даже эти значения из-за неидеальности анодных характеристик выходных ламп так и остаются недостижимыми. Поэтому, чтобы владельцы "Прибоя" не подумали, что их хотят лишить главного его достоинства -- выходной мощности, остановлюсь подробно на расчете двухтактного выходного каскада, работающего в классе "А" на включенных триодом лампах 6Р3-1. Для расчета воспользуемся приведенными в справочниках данными на лампу 6Р3-1. Для наших целей мы обнаружили немногое: это предельно допустимая мощность рассеивания на обоих анодах Р a max- 40 Вт и предельно допустимое напряжение на второй сетке Ua2max = 300 B.

    В триодном включении лампы это напряжение становится предельно допустимым для анодов.

    Анодные характеристики включенной триодом лампы, к сожалению, в справочниках отсутствуют, поэтому их пришлось определять экспериментально,

    Должен извиниться за возможные погрешности измерений, так как моя измерительная установка состояла только из *UТРа, выпрямителя и тестера.

     Предварительно защитив лампу от ВЧ-возбуждения,включив в цепь первой (управляющей) сетки резистор 1 ком и междуанодами и второй сеткой - резистор 100 Ом. На определение анодных характеристик ушло не так много времени:для последующего расчета вполне достаточно иметь зависимость тока соединенных параллельно анодов Ia от напряжения на них Ua при равном нулю напряжении смещения первой сетки (Uc1=О). Полученная мною зависимость показана на При больших величинах тока анода она имеет вид прямой, коэффициент наклона которой равен внутреннему сопротивлению лампы Ri=(^Ua/^Ia ) - 288 Ом, а при малых (в нашем случае при Ia меньше Iamin=О,О5А) превращается в кривую. На этом участке анодной характеристики наблюдается быстрый рост внутреннего сопротивления лампы, из-за чего ограничивается отдаваемая в нагрузку мощность. Нанеся на график зависимости тока анода от напряжения на нем (при Uc1=О) границы допустимых режимов лампы - максимальную рассеиваемую на анодах мощность Рamax и предельно допустимое напряжение на второй сетке Uc2max, - а также пунктирную линию, обозначшюпцую минимальный ток анода Iamin, получим ограниченную область, в которой желательно разместить мгновенные режимы включенной триодом лампы 6Р3-1, работаюпцей в выходном каскаде класса А. Если допустить, что анодная нагрузка лампы является активной

cопротивление громкоговорителя, преобразованное через выходной трансформатор в на грузку анодов выходных ламп, на самом деле имеет комплексный характер. Считать его активным можно только в первом приближении.

    с оптимальным сопротивлением К, - 2R, -- в эту нагрузку триод может выдать наибольшую мощность, -- то при усилении сигнала режим лампы "прочертит" так называемую линию нагрузки (ем. рис. I), которая имеет наклон -1/Ra,. Для получения наибольшей выходной мощноem разместим линию нагрузки как можно ближе к кривой Рamax, при этом она будет ограничена слева анодной характеристикой при Uc1=О (с координатами Uamin=120,5 В и Iamax=0,325 А), а справа - значением тока анода Iаmin=О,05 А при напряжении на аноде Uamax=299,5 В. Напомню, что выходу мгновенного режима лампы влево за обозначенную область препятствует ток в цепи первой сетки, а вправо - рост внутреннего сопротивления лампы.
СМ. РИС.1

Теперь рассмотрим режим ламп, когда сигнал на выходе усилителя отсутствует. Это так называемый режим покоя ламп. В выходном каскаде класса Аон находится приблизительно в точке, рааделяющей изображенную на рис.1 линию нагрузки на две равные части. В нашем случае этот режим имеетследующие координаты:

x+Uamin) (299,5+120,5)
Ua0 = ------------- = ------------- = 210 В
2 2
(Iamax+Iamin) (0,325+0,05)
Ia0 = ------------- = ------------ = 0,186 A
2 2

    В трансформаторном выходном каскаде напряжение режима покоя U *можно считать равным напряжению, подаваемому на этот каскад отисточника электропитания, при этом ток покоя Ia0 устанавливается путемподачи отрицательного смещения на первую сетку лампы относительно ее катода. В предлагаемом усилителе напряжение смещения определ. экспериментально: Uc1 = -15 В. В двухтактных усилителях класса А (в том числе в предлагаемомусилителе) ток покоя устанавливается автоматически за счет падения напряжения на общем для катодов выходных ламп резисторе относительно управляющих сеток, имеющих по постоянному току нулевой потенциал. После того, как определен режим покоя, можно приступать к вычислению максимальной мощности, выдаваемой каждой лампой выходного каскада в нагрузку. Если внимательно всмотреться в рис.1, то можно заметить, что искомая мощность равна площади любого из заштрихованных треугольников. Воспользовавшись элементарными понятиями из геометрии, оценим эту мощность количественно, затем удвоим ее и получим максимальную выходную мощность усилителя, работаюпцего в классе А на лампах 6Р3-1 в триодном включении:

Рвых макс=[U0-Un-(2Ia0-iamax)Ri0](Ia0-Iamin)==[210-23-(0,375-0,05)x300](0,186-0,05)=12,2Вт
 

где Un=28 В - напряжение приведения (cм. рис.1);
Ri0 - внутреннее сопротивление лампы в режиме покоя
(по результатам измерений Ri0 = 300 Ом).

     В соответствии с теорией вычисленная мощность может быть передана в громкоговоритель, если его сопротивление Rn с помощью выходного трансформатора преобразовано во включенное между анодами выходных ламп сопротивление Ra-a=4Ri0=1200 Ом. Для этого комэфициент трансформации Ктр должен быть равен:

Для Rn=4 Ohm

 

/----
/ Ra-a 1200
/ ---- = ---- = 17,3
Ктр(4)= корен/ Rn 4
и 12,2 для 8 ом

    К счастью оказалось, что, комбинируя соединение обмоток выходного трансформатора "Прибоя", можно получить коэффициент трансформации, близкий в расчетному, и иметь оптимальное согласование выходных ламп с громкоговорителем. Действительно, если к 8-омному выходу трансформатора "Прибоя" подключить 4-омный громкоговорителъ, его сопротивление преобразуется в значение Ra-a=1300 Ом, близкое к оптимальному. Аналогичный результат можно получитъ для 8-омного громкоговорителя, если подключить его к 4- омному выходу, а в каждом плече первичной обмотки трансформатора последовательные секции соединить параллельно. Теперь, когда вы перекоммутировали обмотки выходного трансформатора, сборка усилителя покажется совсем простой.

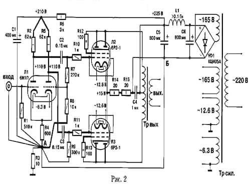
РИС. 2

    Электрическая схема одного канала усилителя приведена на рис.2.Хотя эту схему следует рассматривать как возврат к идеям 40-50-х годов, она все же воплощает в себе практически все представления о том, как можно использовать перевес ламп над транзисторами. Чтобы вы могли прочувствовать преимущества ламп в собираемом вами усилителе, необходимо сделать следующее. Обозначенные на рис. 2 жирными линиями выводы элементов нужно по возможности укоротить и соединить друг с другом и с остальными проводниками точно так, как показано на схеме. Проводники между точками А и Б, а также проводники, соединяющие усилитель с выходным трансформатором, должны быть подобраны на слух с особой тщательностью. Следует также обратить внимание на "звуковое качество" конденсаторов С2, СЗ и С4. Конденсаторы С5 и С6 могут быть типа "К50И-8". Хотя выходной трансформатор на электрической схеме выглядит абсолютно симметричным, тем не менее на качество звучания усилителя оказывает влияние выбор направления включения его первичной обмотки по отношению к анодам выходных ламп. Похожий эффект наблюдается тогда, когда меняется направление подключения вторичной обмотки к кабелю громкоговорителя. Вы, конечно, догадываетесь, что, при всей простоте схемы, перед вами открывается непростая возможность довести усилитель до "наивысшего конца". Однако вернемся к кусачкам и паяльнику. Чтобы иметь два изолированных источника постоянного напряжения 225 В, необходимо доработать силовой трансформатор. Обмотку с напряжением 192 В (выводы 1-4) и обмотку с напряжением 115 В (выводы 15-16) вам придется разъединить в месте соединения размещенных на разных катушках трансформатора секций. В результате этой операции вы получите две обмотки напряжением 96 В и две обмотки напряжением 57,5 В. Затем на каждую катушку трансформатора намотайте еще по 30 витков (проводом типа МГТФ любого сечения) -- и вы будете иметь дополнительно две обмотки по 11,5 В. Теперь соедините размещенные на одной катушке трансформатора обмотки последовательно (то же проделайте и на другой катушке): у вас появятся два изолированных источника переменного напряжения 165 В. Оба напряжения (cм. схему на рис. 2) через выпрямительный мостик с емкостной нагрузкой и Гобразное звено фильтра преобразуются в два хорошо очищенных от пульсаций изолированных друг от друга постоянных напрящения 225 В. А теперь, когда вы внесли свой творческий вклад в конструкцию и, выполнив все мои рекомендации, собрали усилитель, включайте его в сеть. Перед включением поставьте на всякий случай рядом телевизор в режиме приема одного из каналов ДМВ, а вместо громкоговорителей нагрузите выходы усилителя эквивалентными по сопротивлению резисторами. Если после нажатия кнопки ,,сеть" у вас не погаснет свет, не исчезнет изображение с экрана телевизора (из-за ВЧ-возбуждения выходных ламп), то расслабьтесь и спокойно проверьте обозначенные всхеме (рис. 2) режимы. Удостоверившись в том, что режимы находятся в пределах +-5%, измерьте (если, конечно, есть желание) параметры усилителя. Собранный мною образец показал такие результаты:

полоса воспроизводимых частот при сопротивлении нагрузки
4 Ом 6 Гц -- 40 кГц
8 0м 15Гц -- 45кГц;
макс. вых.мощность(К,-10%) l2watt;
уровень фона -95 дБА
чувствительность 0,4 В

    Покончив с объективными измерениями, можно приступить к прослушиванию усилителя. При обсуждении звучания усилителя я буду осторожен, так как не хочу навлечь на себя гнев читателей, после того как уже обещал им дорогу в "двухтактный рай". И все же надеюсь, что с первых же извлеченных с помощью усилителя звуков вы услышите, что бас стал более энергичным и лучше артикулированным, почувствуете плотность, теплоту и естественность звучания человеческого голоса, значительное расширение динамики. Однако основная работа начнется после первого включения усилителя. Сложнее всего, как мне кажется, получить тональный баланс, который достигается только в результате тщательной гармонизации звучания всех входящих в усилитель электроэлементов и проводов. Достижению баланса мешает ощущаемая в трансформаторе и в используемых лампах жестковатая окраска в районе средних частот. И все же вы не будете разочарованы -- приобретенные усилителем достоинства звучания перевесят все его недостатки. В заключение хочу пожелать самодельщикам не бояться, что переделка усилителя окажется слишком сложной. Если вы способны обращаться с паяльником, то гуманитарного образования - как это успешно доказал Питер Квортруп - будет вполне достаточно, чтобы добиться успеха в начатом деле.


Добавил:  Павел (Admin)  
Автор:  А. Лихницкий, АУДИО МАГАЗИH 1/1996 

Вас может заинтересовать:

  1. Усилитель на 6П3С и унифицированных элементах
  2. Двухтактный усилитель 6Н9С(6Н8С)+6Ф6С
  3. Двухтактный усилитель на триод-пентодах. Pвых=10 Вт
  4. "Карманные" усилители
  5. Компенсация фона переменного тока


    © PavKo, 2007-2018   Обратная связь   Ссылки views: 1314 -- users: 1250 -- web3   Яндекс.Метрика