Портал для радиолюбителей
   Импульсным стабилизатор с ключевым МДП-транзистором со считыванием тока
    Главная -> Статьи -> Стабилизаторы напряжения -> Импульсным стабилизатор с ключевым МДП-транзистором со считыванием тока


<< Назад в раздел   Распечатать Дата добавления: 2008-09-25 | Просмотров: 9800

Миниатюризации и повышению КПД при разработке и конструировании импульсных источников питания способствует применение нового класса полупроводниковых инверторов — МДП-транзисторов, а также: мощных диодов с быстрым обратным восстановлением, диодов Шоттки, сверхбыстродействующих диодов, полевых транзисторов с изолированным затвором, интегральных схем управления ключевыми элементами. Все эти элементы доступны на отечественном рынке и могут использоваться в конструировании высокоэффективных источников питания, преобразователей, систем зажигания двигателей внутреннего сгорания (ДВС), систем запуска ламп дневного света (ЛДС). Большой интерес у разработчиков также может вызвать класс силовых приборов под названием HEXSense — МДП-транзисторы со считыванием тока. Они являются идеальными переключающими элементами для импульсных источников питания с готовым управлением. Возможность считывать ток ключевого транзистора может быть использована в импульсных ИП для обратной связи по току, требуемой для контроллера широтно-импульсной модуляции. Этим достигается упрощение конструкции источника питания — исключение из него токовых резисторов и трансформаторов.

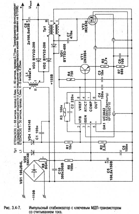
На рис. 3.4-7 приведена схема импульсного источника питания мощностью 230 Вт. Его основные рабочие характеристики следующие:

• Входное напряжение:-110 В 60Гц:

• Выходное напряжение: 48 В постоянное:

• Ток нагрузки: 4.8 А:

• Частота переключения: 110 кГц:

• КПДпри полной нагрузке: 78%;

• КПД при нагрузке 1/3: 83%.

3-4-51.jpg

Схема построена на базе широтно-импульсного модулятора (ШИМ) с высокочастотным преобразователем на выходе. Принцип работы состоит в следующем.

Сигнал управления ключевым транзистором поступает с выхода 6 ШИМ контроллера DA1, коэффициент заполнения ограничивается 50% резистором R4, R4 и СЗ являются времязадающи ми элементами генератора. Питание DA1 обеспечивается цепочкой VD5, С5, С6, R6. Резистор R6 предназначен для подачи питающего напряжения во время запуска генератора, в последующем задей ствуется обратная связь по напряжению через LI, VD5. Эта обратная связь получается от дополнительной обмотки выходного дросселя, которая работает в режиме обратного хода. Помимо питания генератора, напряжение обратной связи через цепочку VD4, Cl, Rl, R2 подается на вход обратной связи по напряжению DA1 (выв.2). Через R3 и С2 обеспечивается компенсация, которая гарантирует стабильность петли обратной связи.

В качестве ключевого элемента VT2 используется МДП-транзистор со считыванием тока IRC830 фирмы International Rectifier. Сигнал считывания тока подается от VT2 на вывод 3 DA1. Уровень напряжения на выводе считывания тока задается резистором R7 и пропорционален току стока, С9 подавляет выбросы на переднем фронте импульса тока стока, которые могут вызвать преждевременное срабатывание контроллера. VT1 и R5 используются для задания необходимого закона управления. Обратите внимание, что ток считывания возвращается в кристалл на вывод истока. Это делается для того. чтобы избежать ошибки считывания тока, которая может возникнуть из-за падения напряжения на паразитном сопротивлении вывода истока.

На базе данной схемы возможно построение импульсных стабилизаторов и с другими выходными параметрами.


Добавил:  Павел (Admin)  
Автор:  Неизвестно 

Вас может заинтересовать:

  1. Импульсный преобразователь сетевого напряжения
  2. Стабилизированный адаптер из нестабилизированного
  3. Стабилизатор напряжения на ОУ
  4. Стабилизатор напряжения 10 В, 1 А с полевым транзистором с защитой от перегрузок
  5. Простой стабилизатор напряжения с высоким коэффициентом стабилизации


    © PavKo, 2007-2018   Обратная связь   Ссылки views: 2310 -- users: 2287 -- web3   Яндекс.Метрика