Портал для радиолюбителей
   Простой регулятор мощности
    Главная -> Статьи -> Бытовая электроника -> Простой регулятор мощности


<< Назад в раздел   Распечатать Дата добавления: 2007-12-20 | Просмотров: 11162

Часто в радиолюбительской практике требуется достаточно мощный регулятор, для управления различными электроприборами. Например многие используют строительный фен, для монтажадемонтажа компонентов и есть опасность перегрева копонента. Предлагаемая ниже схема позволит снизить мощность фена. Схема достаточно проста и доступна даже начинающему радиолюбителю

.


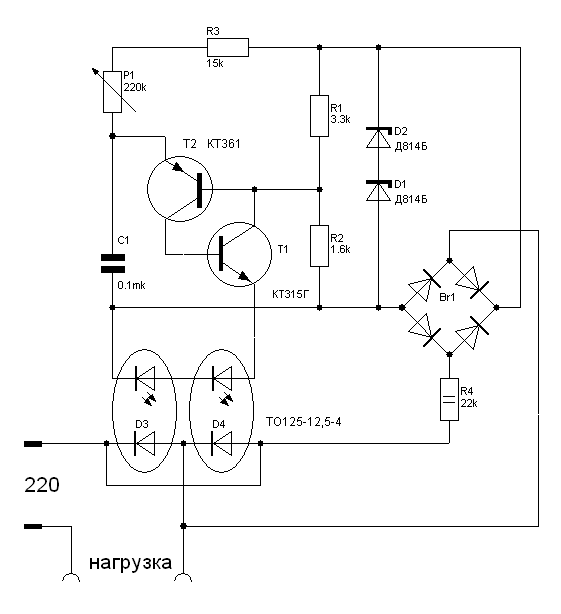
Рис.1 Принципиальная схема регулятора мощности
Печатная плата не разрабатывалась, устройство было собрано навесным монтажем и использовалось для регулировки темпратуры фена.

! Для управления более мощной нагрузкой тиристоры необходимо поставить на радиатор (150 кв.см. и более)
Для устранения помех, создаваемых регулятором, желательно на входе поставить дроссель.

Источник:msevm.com


Добавил:  Павел (Admin)  
Автор:   

Вас может заинтересовать:

  1. Солнечные модули
  2. Трехфазный электронный счетчик электроэнергии Меркурий-230
  3. Пульт управления цифровыми камерами для стереофотосъемки
  4. ОЦЕНКА ТОЛЩИНЫ ЛАКОКРАСОЧНОГО ПОКРЫТИЯ
  5. Электронный термометр на DS-18B20


    © PavKo, 2007-2018   Обратная связь   Ссылки views: 12166 -- users: 9235 -- web3   Яндекс.Метрика