Портал для радиолюбителей
   Виниловый корректор начального уровня
    Главная -> Статьи -> Ламповые усилители низкой частоты -> Виниловый корректор начального уровня


<< Назад в раздел   Распечатать Дата добавления: 2008-03-17 | Просмотров: 20357

Ну вот, дожили… «Виниловый корректор начального уровня»! А что такое этот самый «начальный» уровень? Где он начинается и какой уровень следует за ним? Попробуем разобраться.

Юрий Макаров в 1997-м году уже публиковал схему своего «Неофита», который тоже позиционировался, как всего лишь первая ступень винилового звука.

В «Вестнике А.Р.А.» Александр Белканов предлагал простой корректор с шутливым названием «Профан» как отправную точку для самодельщиков в победе над нелегко дающимся винилом.

Следовательно: корректор наш должен быть простым, пригодным для повторения радиолюбителями с небольшим опытом, состоящим из малого количества недефицитных деталей и хорошо звучащим.

Из всего предлагаемого в данный момент объёма интернетовских и печатных схем, этим признакам соответствуют, пожалуй, «народный корректор» Евгения Комиссарова и некоторые схемы корректоров, выложенные Владимиром Ульяновым.

Так чего ради я стал выдумывать свою схему?

Ну, во-первых, хотелось сделать устройство без проходных конденсаторов, во-вторых, всё-таки на триодах (пентодах в триодном включении), в-третьих, использовать более сильноточные лампы, чтобы услышать в полной мере «виниловый» бас, качество которого значительно превосходит качество «сидишного» баса. Да и наличие творческого процесса сыграло не последнюю роль.

Схем я перепробовал множество и остановился на вот этой.

Посмотрим: что же это за схема?

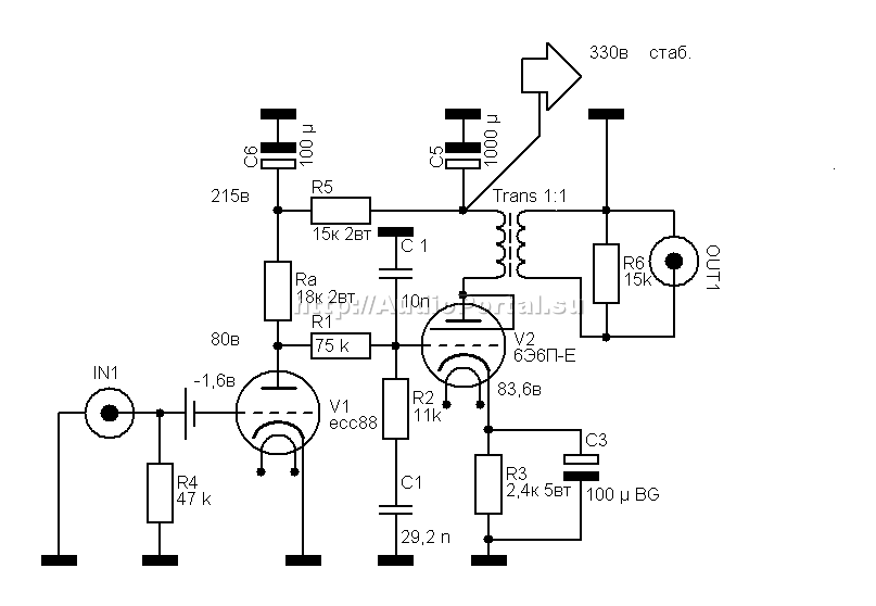
Входной каскад собран на всеми критикуемой лампе ЕСС88 от Теслы. Почему на ней? Ну есть они у меня около полусотни штук, куда-то девать их надо? А если серьёзно, то только эта лампа способна работать в данной схеме, при таком низком анодном напряжении и таких неслабых токах.

К тому же тесловские ЕСС88 обладают очень приятным «породистым» звучанием, схожим отчасти с телефункеновским, и намного лучше тех же ламп от «Philips».

Резистор в аноде первой лампы будет определять характер звука корректора в целом, поэтому ставьте то, что считаете самым лучшим для вас: ВС, УЛИ, БЛП, ПТМН, С2-10, а может быть и Рикен Ом или Аллен Брэдли.

Сосредоточенная цепь коррекции очень проста : резисторы ПТМН с отклонением 0,5% на 75 ком и 11 ком, а также пара конденсаторов – КСО 10 000 пикофарад и КБГ-И 0,03 мкф на 600 в. Все детали подберите как можно точнее. Я подбирал с отклонением не более 0,05%.

Вместо КБГ-И вы можете попробовать и другие типы конденсаторов: ФТ, МПГЦ, К70, К78 и пр. Но мне больше всего нравится именно указанное мной сочетание КСО и КБГ-И.

Второй каскад собран на лампе 6Э6П-Е. Она работает в этой схеме с предельной мощностью анода – 8,4 вт при токе 35 ма. Не пугайтесь! Это крепкие лампы, они вытерпят и не такие режимы!

Резистор в катоде 6Э6П – ВС-5. Он хоть и большой, но хороший. Если вы захотите поставить что-нибудь менее габаритное (скажем, МТ), имейте в виду: вам придётся хотя бы вдвое увеличить номинальную мощность резисторов (не пять, а, соответственно, десять ватт), иначе сопротивление будет слишком сильно греться.

Окажите должное внимание конденсатору, шунтирующему катодный резистор. Это может быть Black Gate, Elna или ,если место позволяет, три штуки МБГО по 30 мк на 160 вольт.

Выходной трансформатор – уже известный нам вариант №7 из статьи про «Выходные трансформаторы из подручных средств». Намотан на железе от ОСМ-0,1 (ШЛ 25 х 40), обе обмотки содержат по 2394 витка провода ПЭВ-2 диаметром 0,25 мм.

Транс помещён в стальной кожух с толщиной стенки 1 мм. Если хотите, можете залить его, например, парафином. Я, однако, не делаю ничего подобного, поскольку грамотно собранные трансформаторы и так не вибрируют.

Теперь о грустном.

Усиление корректора невелико. Первый каскад усиливает сигнал на 28 дб, второй – на 31 дб. Однако вспомним про цепь коррекции и отминусуем 23 дб. В итоге получим усиление 36 дб. Что означает усиление сигнала всего-то в 63 раза. Однако мне этого вполне хватает: при 5 мВ на входе получим 315 мВ на выходе. Затем – никто не забыл? - мой предварительный усилитель на трёх деталях в три раза усиливает сигнал, а далее почти один вольт идёт на вход усилителя.

Вот такая арифметика.

Немного о правильном питании.

Конечно, анодное напряжение требует стабилизации. И здесь идеальным решением будет параллельный , несколько худшим – последовательный стабилизатор. Выбор схемы стабилизатора – за вами. Моё мнение: чем проще – тем лучше. Лишь бы детали были бескомпромиссные.

Трансформатор питания – ТС180, намотанный с ОЧЕНЬ сниженной рабочей индукцией. 2200 витков в первичке – не чрезмерно много. Экран после первичной обмотки обязателен.

Накалы ламп также требуется стабилизировать (иначе нет смысла стабилизировать анодное напряжение). Здесь подойдут простейшие трёхвыводные КРЕНки – в цепи сигнала они не стоят. Потенциал накала первой лампы нулевой, второй – плюс сто вольт.

Блок питания помещается в стальной кожух с вентиляционными отверстиями и располагается в максимальном удалении от блока корректора. Можно, конечно, разместить всё это в едином корпусе. Тогда, правда, уровень фона от магнитных наводок окажется не ниже –70 дб, но это нестрашно, он будет находиться не выше уровня шума виниловой дорожки.

Вот, собственно, и все тонкости построения корректора начального уровня.

Соединяйте его вход с головкой звукоснимателя максимально качественными проводами (сигнал-то там слабый!), а выход – межблочниками с невысокой ёмкостью и не очень длинными.

Следите также за тем, чтобы корректор не был подвержен любым механическим вибрациям.

И вот тогда-то, когда вы его соберёте, настроите, подключите к какому-нибудь более-менее серьёзному виниловому столу, да считаете дорожку с пластинки какой-нибудь более-менее пристойной иглой, вам откроется страшная виниловая тайна: компакт-диск звучит ГОРАЗДО хуже…

И тогда она неотвратимо придёт: виниловая лихорадка…

Впрочем, не пугайтесь, и от неё имеется средство. Называется: хороший и правильный ЦАП. Такой ЦАП в своей системе я уже слушал. Но расскажу я об этом позже.

Удачи вам, друзья, в преодолении трудностей виниловых джунглей!


Добавил:  Павел (Admin)  
Автор:  Алексей Шалин 

Вас может заинтересовать:

  1. Усилитель "Маэстро Гроссо" ("Maestro Grosso")
  2. Наш ответ "ОНГАКУ"!
  3. Усилитель на одной лампе 6ж52п
  4. Однотактный ламповый усилитель из доступных деталей
  5. Двухтактный усилитель из телевизионных деталей


    © PavKo, 2007-2018   Обратная связь   Ссылки views: 5656 -- users: 4899 -- web3   Яндекс.Метрика