Портал для радиолюбителей
   Двухтактный (РР) усилитель начального уровня
    Главная -> Статьи -> Ламповые усилители низкой частоты -> Двухтактный (РР) усилитель начального уровня


<< Назад в раздел   Распечатать Дата добавления: 2008-03-24 | Просмотров: 28997

Выполнен на доступных лампах с выходным трансформатором  ТВЗ-1-6 от лампового Ч/Б ТВ первого класса, или любого лампового радиоприёмника с РР выходным каскадом.

Первый каскад - самобалансирущийся фазоинвертор, второй - двухтактный выходной каскад с автосмещением. Первый каскад настраивается подбором катодного резистора R4 по падению напряжения на нём порядка 1,5В. Второй  каскад настраивается по току  40-45 мА каждой выходной лампы катодным резистором  R10. При применении ламп 6П18П, 6П43П желательно ставить два одинаковых резистора 2Вт параллельно или последовательно для увеличения мощности, рассеиваемой на них.

Выходные лампы желательно подобрать с одинаковыми параметрами, для этого последовательно с катодным резистором R10 на катод каждой лампы подключить резистор 1 Ом, и по падению напряжения на нём осуществить подбор ламп, близких по току и ток катода в пределах  40-45мА при падении напряжения на этом резисторе 0,04 – 0,045В. По переменному напряжению усилитель не требует настройки при исправных деталях и правильном монтаже.

Резисторы – МЛТ, конденсаторы С2, С3  - К71-7, К78-2,  электролитические – К50-32 с блоков питания ТВ 3УСЦТ, можно применить и  других типов, например К50-7. Шунтирующие электролиты - конденсаторы   К78, К73,  К77 от 1мкФ.

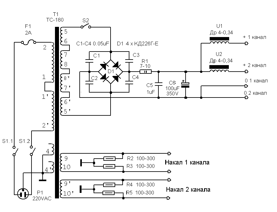
Блок питания выполнен на ТС-180,  диодах КД226, для уменьшения фона при применении  выходных лампам с разными токами анода  установлены дроссели, если лампы подобраны, то можно обойтись без дросселей.


Для снижения фона по накалу применятся искусственная средняя точка на резисторах, которые должны быть одного номинала.

Удачи и хорошего звука!

Манаков, ака Гэгэн.
detector(dog)surguttel(point)ru

Отзыв: "Vladislav Beldiy"

VB> Ещё раз хочу поблагодарить Вас за схему "РР нач. уровня" - пересобрал по ней
VB> свой РР усилитель и был приятно удивлён звуком. Выравнялась частотка ,
VB> звук стал более драйвовым. Замена межкаскадных конденсаторов по вашему совету
VB> на К71-7 только подчеркнула эффект и добавилось множество мелких нюансов,
VB> которые сделали звук более полноценным.


Добавил:  Павел (Admin)  
Автор:  А.И. Манаков (ака Гэгэн) 

Вас может заинтересовать:

  1. Двухтактный усилитель на 6С4С
  2. Давид и Голиафы, или 6Н7С - НА ВЫХОД!
  3. SE на 6Н30П и 6Э5П от Ульянова
  4. От транзисторного звучания усилителя прибой к ламповому
  5. Как я изобрел велосипед


    © PavKo, 2007-2018   Обратная связь   Ссылки views: 12915 -- users: 12460 -- web3   Яндекс.Метрика